Bloque que calcula una tabla de puntos de una curva CAM.
Representación Ladder

Características de Ejecución
Tamaño de Memoria de Programa |
66 Bytes |
Tamaño de Memoria de Datos |
24 Bytes |
Estructura del Bloque
Tipo de Variável |
Nome |
Tipo de Dado |
Descrição |
VAR_IN_OUT |
Master |
BYTE |
Selección de maestro de la operación (0 - Entradas digitales rápidas) (1 - CANopen) (2 - Encoder 1) (3 - Eje virtual) (4 - Encoder 2) |
Slave |
BYTE |
Selección de esclavo de la operación (0 - Eje real) (1 - Eje Virtual 1) |
|
CamTable |
WORD |
Código de la tabla CAM |
|
VAR_INPUT |
Execute |
BOOL |
Habilitación del bloque |
NumberOfPoints |
WORD |
Número de puntos de la tabla |
|
MasterPoints |
LREAL |
Puntos del maestro |
|
SlavePoints |
LREAL |
Puntos del esclavo |
|
CurveType |
WORD |
Tipo de curva |
|
Periodic |
BOOL |
Control de ejecución de la solicitud (0 - Ejecución única) (1 - Ejecución periódica) |
|
VAR_OUTPUT |
InSync |
BOOL |
Habilitación de la salida |
Busy |
BOOL |
Señalizador de que el bloque aún no fue finalizado |
|
Error |
BOOL |
Señalizador de error en la ejecución |
|
ErrorID |
WORD |
Identificador del error ocurrido |
|
CamTableID |
WORD |
Tabla CAM seleccionada |
|
VAR |
MW_CAMCALC_INST_0 |
MW_CAMCALC |
Instancia de acceso a la estructura del bloque |
Operación
Este bloque, cuando detecta un flanco de subida en Execute, construye la tabla especificada en CamTable con los datos programados para que ésta pueda ser utilizada por el bloque MC_CamIn.
Cuando Execute tiene valor FALSE, Done permanece FALSE. La salida Done es activada cuando el bloque termina la ejecución exitosamente, permaneciendo en nivel TRUE hasta que Execute reciba FALSE.
En caso de que haya algún error en la ejecución, la salida Error será activada y ErrorID exhibirá el código del error según la tabla de abajo.
Código |
Descrição |
83 |
Archivo de las tablas de puntos de la curva CAM inválido. |
84 |
Cam Table inválido. Cam Table debe ser de 11 a 20. |
86 |
Número de puntos mayor que el programado en el configurador CAM PROFILES. |
87 |
Posición del eje maestro inválida. La posición del eje maestro debe ser mayor que la posición del punto anterior. |
88 |
Bloque MW_CamCalc en ejecución. Solamente se permite la ejecución de un bloque MW_CamCalc por vez. |
89 |
Tabla de puntos en uso por el bloque MC_CamIn. |
90 |
Marcador de double con posición del eje maestro inexistente. |
91 |
Marcador de double con posición del eje esclavo inexistente. |
92 |
Marcador de word con tipo de curva inexistente. |
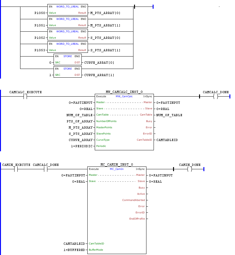
Ejemplo en Ladder



En la transición de subida del marcador de bit CAMCALC_EXECUTE, el bloque MW_CamCalc es ejecutado y la tabla de puntos de TABLE será calculada de acuerdo con los argumentos del bloque.
En ese ejemplo, el número de puntos de la curva será el contenido de NUM_POINTS, la posición del eje maestro será de acuerdo con los contenidos de MASTER_POINTS[0] y MASTER_POINTS[1], la posición del eje esclavo será de acuerdo con los contenidos de SLAVE_POINTS[0] y SLAVE_POINTS[1] y el tipo de la curva será de acuerdo con los contenidos de CURVE_TYPE[0] y CURVE_TYPE[1].
Colocando los mismos valores en la herramienta CAM Profiles podremos observar la curva de abajo:

Al finalizar el cálculo de la tabla de puntos, la salida InSync será ajustada mientras la entrada Execute permanezca ajustada.
Con CAMCALC_DONE ajustado, el bloque MC_CamIn podrá ser ejecutado.
Ejemplo en ST
El siguiente ejemplo muestra las instrucciones para aplicar el ejemplo anterior en el lenguaje ST.
VAR CAMCALC_EXECUTE, CAMCALC_DONE, CAMIN1_EXECUTE, CAMIN1_DONE : BOOL; NUM_OF_TABLE, PTS_OF_ARRAY : WORD; CAMTABLEID : UINT; CURVE_ARRAY : ARRAY [0..1] OF WORD; M_PTS_ARRAY, S_PTS_ARRAY : ARRAY [0..1] OF LREAL; MW_CAMCALC_INST_0 : FB_MW_CamCalc; MC_CAMIN_INST_0 : FB_MC_CamIn; END_VAR
M_PTS_ARRAY[0] := FB_WORD_TO_LREAL(PAR_1050); M_PTS_ARRAY[1] := FB_WORD_TO_LREAL(PAR_1051); S_PTS_ARRAY[0] := FB_WORD_TO_LREAL(PAR_1052); S_PTS_ARRAY[1] := FB_WORD_TO_LREAL(PAR_1053); CURVE_ARRAY[0] := FB_STORE(WORD#0); CURVE_ARRAY[1] := FB_STORE(WORD#1);
MW_CAMCALC_INST_0.Execute := CAMCALC_EXECUTE; MW_CAMCALC_INST_0( Master:=0, Slave:=0, CamTable:=NUM_OF_TABLE, NumberOfPoints:=PTS_OF_ARRAY, MasterPoints:=M_PTS_ARRAY, SlavePoints:=S_PTS_ARRAY, CurveType:=CURVE_ARRAY, Periodic:=1); CAMTABLEID := MW_CAMCALC_INST_0.CamTableID; CAMCALC_DONE := MW_CAMCALC_INST_0.InSync;
MC_CAMIN_INST_0.Execute := CAMIN1_EXECUTE AND CAMCALC_DONE; MC_CAMIN_INST_0( Master:=0, Slave:=0, MasterScaling:=1.0, SlaveScaling:=1.0, MasterSyncPosition:=LREAL#0.0, CamTableID:=CAMTABLEID, BufferMode:=1); CAMIN1_DONE := MC_CAMIN_INST_0.InSync;
|
|---|