This block calculates a cam table of the CAM curve.
Ladder Representation

Execution Features
Program Memory Size |
66 Bytes |
Data Memory Size |
24 Bytes |
Block Structure
Variable Type |
Name |
Data Type |
Description |
VAR_IN_OUT |
Master |
BYTE |
Selection of operation master (0 - Fast digital inputs) (1 - CANopen) (2 - Encoder 1) (3 - Virtual Axis) (4 - Encoder 2) |
Slave |
BYTE |
Selection of operation slave (0 - Real axis) |
|
CamTable |
WORD |
CAM table code |
|
VAR_INPUT |
Execute |
BOOL |
Block enabling |
NumberOfPoints |
WORD |
Number of points of the table |
|
MasterPoints |
LREAL |
Points of the master |
|
SlavePoints |
LREAL |
Points of the slave |
|
CurveType |
WORD |
Type of curve |
|
Periodic |
BOOL |
Control of the request execution (0 - Single execution) (1 - Periodic execution) |
|
VAR_OUTPUT |
InSync |
BOOL |
Output enabling |
Busy |
BOOL |
Flag indicating the block has not yet been ended |
|
Error |
BOOL |
Error in the execution flag |
|
ErrorID |
WORD |
Identifier of the occurred error |
|
CamTableID |
WORD |
Selected CAM table |
|
VAR |
MW_CAMCALC_INST_0 |
MW_CAMCALC |
Instance of access to block structure |
Operation
When this block detects a leading edge in Execute, it builds the specified table in CamTable with the programmed data so that it can be used by the MC_CamIn block.
When Execute has FALSE value, Done remains FALSE. The Done output is activated when the block finishes the execution successfully, remaining at TRUE level until Execute receives FALSE.
If there is any error in the execution, the Error output is enabled and ErrorID displays an error code according to the table below.
Code |
Description |
83 |
Invalid file of the CAM curve cam table. |
84 |
Invalid Cam Table. Cam Table must be from 11 to 20. |
86 |
Number of points above the programmed in the CAM PROFILES configurator. |
87 |
Invalid position of the master axis. The position of the master axis must be greater than the position of the previous point. |
88 |
MW_CamCalc block in execution. Is only allowed the execution of an MW_CamCalc block at a time. |
89 |
Cam table in use by the MC_CamIn block. |
90 |
Double marker with position of the nonexistent master axis. |
91 |
Double marker with position of the nonexistent slave axis. |
92 |
Word marker with nonexistent curve type. |
Example in Ladder



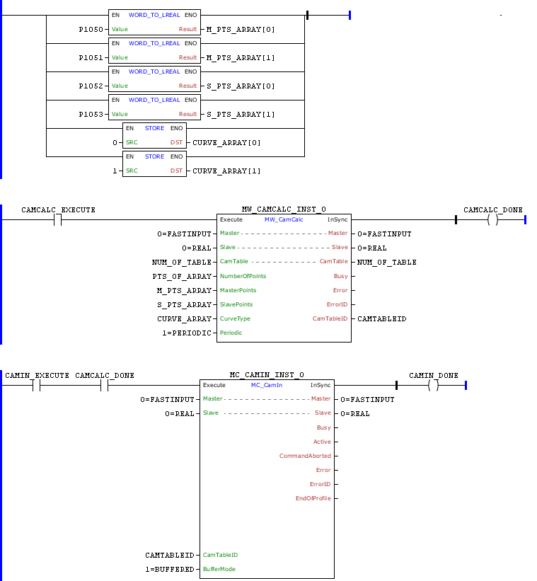
In the transition from 0 to 1 of bit marker CAMCALC_EXECUTE, the MW_CamCalc block is executed and the cam table of TABLE will be calculated according to the block arguments.
In this example, the number of points of the curve will be contents of the NUM_POINTS, the position of the master axis will be in accordance with the contents of MASTER_POINTS [0] and MASTER_POINTS [1], the position of the slave axis will be in accordance with the contents of SLAVE_POINTS [0] and SLAVE_POINTS [1] and the type of curve will be in accordance with the contents of CURVE_TYPE [0] and CURVE_TYPE[1].
Entering the same values in the tool, we can observe the curve below:

When the calculation of the cam table 11 is finished, the InSync output is set while the Execute input remains set.
With the CAMCALC_DONE set, the MC_CamIn block can be executed.
Example in ST
The example below displays the instructions for applying the example above in the ST language.
VAR CAMCALC_EXECUTE, CAMCALC_DONE, CAMIN1_EXECUTE, CAMIN1_DONE : BOOL; NUM_OF_TABLE, PTS_OF_ARRAY : WORD; CAMTABLEID : UINT; CURVE_ARRAY : ARRAY [0..1] OF WORD; M_PTS_ARRAY, S_PTS_ARRAY : ARRAY [0..1] OF LREAL; MW_CAMCALC_INST_0 : FB_MW_CamCalc; MC_CAMIN_INST_0 : FB_MC_CamIn; END_VAR
M_PTS_ARRAY[0] := FB_WORD_TO_LREAL(PAR_1050); M_PTS_ARRAY[1] := FB_WORD_TO_LREAL(PAR_1051); S_PTS_ARRAY[0] := FB_WORD_TO_LREAL(PAR_1052); S_PTS_ARRAY[1] := FB_WORD_TO_LREAL(PAR_1053); CURVE_ARRAY[0] := FB_STORE(WORD#0); CURVE_ARRAY[1] := FB_STORE(WORD#1);
MW_CAMCALC_INST_0.Execute := CAMCALC_EXECUTE; MW_CAMCALC_INST_0( Master:=0, Slave:=0, CamTable:=NUM_OF_TABLE, NumberOfPoints:=PTS_OF_ARRAY, MasterPoints:=M_PTS_ARRAY, SlavePoints:=S_PTS_ARRAY, CurveType:=CURVE_ARRAY, Periodic:=1); CAMTABLEID := MW_CAMCALC_INST_0.CamTableID; CAMCALC_DONE := MW_CAMCALC_INST_0.InSync;
MC_CAMIN_INST_0.Execute := CAMIN1_EXECUTE AND CAMCALC_DONE; MC_CAMIN_INST_0( Master:=0, Slave:=0, MasterScaling:=1.0, SlaveScaling:=1.0, MasterSyncPosition:=LREAL#0.0, CamTableID:=CAMTABLEID, BufferMode:=1); CAMIN1_DONE := MC_CAMIN_INST_0.InSync;
|
|---|